全国24小时咨询热线

15715367766

首页 > 解决方案 > 塑料颗粒清洗废水处理
塑料颗粒清洗废水处理
塑料颗粒清洗废水处理

塑料颗粒清洗废水处理

◆ 处理工艺:气浮机+MBR膜+AO工艺
◆ 处理水量:3-8000m³/d
◆ 处理标准:预处理/市政管用/排河/灌溉/一级A标准等

全国咨询热线:15715367766

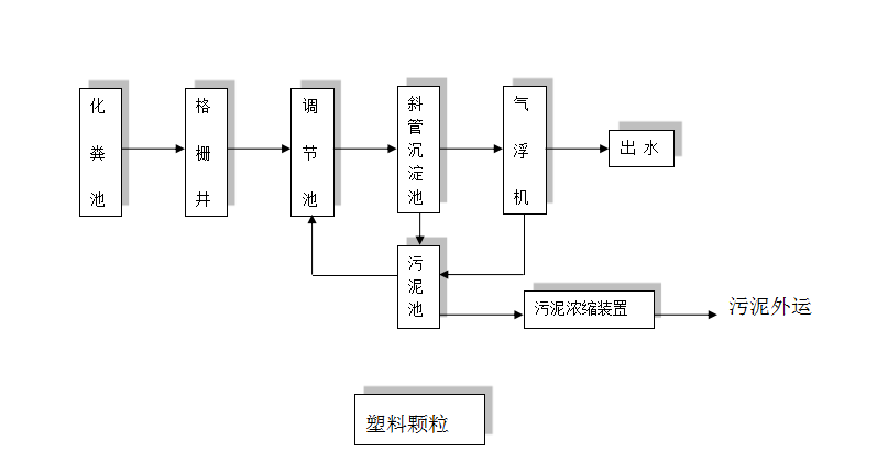
Installation site 塑料颗粒清洗废水处理工艺流程图

 主要是矿泉水瓶的洗涤、以及塑料造粒前对废旧塑料板材、塑料编织袋和塑料瓶等清洗污水大多为悬浮颗粒污染物,溶解性物较少,清洗塑料需要耗用大量的清水,产生的污水有以下几点特征:
 有机物污染:废塑料主要接触或包装过粮食、饲料、饮料等。
 PH值污染:废塑料粉碎清洗过程中主要加入的碱性物质。
 悬浮物污染:废塑料农地膜、棚膜主要接触或包装过化纤土粉尘、废塑料颗粒等。
 油脂污染:废塑料PET瓶主要接触或包装过油脂类物质。

塑料颗粒清洗废水处理工艺流程图

Equipment delivery 设备生产

Equipment delivery 设备发货

Equipment delivery 设备安装

Installation site 出水效果

山东沣之源环保工程有限公司