全国24小时咨询热线

15715367766

首页 > 解决方案 > 食品/化妆品/保健品污水处理
食品/化妆品/保健品污水处理
食品/化妆品/保健品污水处理

食品/化妆品/保健品污水处理

◆ 处理工艺:气浮机+MBR膜+AO工艺+消毒
◆ 处理水量:3-8000m³/d
◆ 处理标准:预处理/市政管用/排河/灌溉/一 级A标准等

全国咨询热线:15715367766

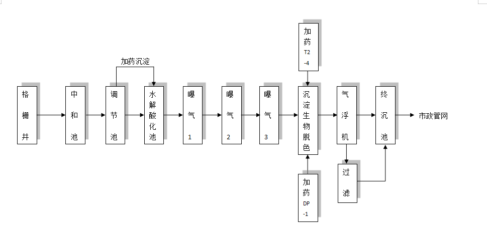
Installation site 食品/化妆品/保健品污水处理工艺流程图

废水中主要污染物有:
  (1) 漂浮在废水中固体物质,如菜叶、果皮、碎肉、禽羽等;
  (2) 悬浮在废水中的物质有油脂、蛋白质、淀粉、胶体物质等;
  (3) 溶解在废水中的酸、碱、盐、糖类等;
  (4) 原料夹带的泥砂及其他有机物等;
  (5) 致病菌毒等。食品工业废水的特点是有机物质和悬浮物含量高,易腐败,一般无大的毒性。其危害主要是使水体富营养化,以致引起水生动物和鱼类死亡,促使水底沉积的有机物产生臭味,恶化水质,污染环境。

食品/化妆品/保健品污水处理工艺流程图

Equipment delivery 设备生产

Equipment delivery 设备发货

Equipment delivery 设备安装

Installation site 出水效果

山东沣之源环保工程有限公司